引言
肌电信号是肌肉中运动单元动作电位(muap)在时间上和空间上的叠加,表面肌电信号则主要是浅层肌肉和神经干上电活动的综合效应,相对于针电极emg,表面emg的研究具有无创伤、操作简单的特性,它的应用已经深入到临床医学、运动医学、生物医学与工程等诸多领域。
然而人体皮肤表面的肌电信号很微弱、容易受到其他信号的干扰,因此需用滤波器对输入信号进行滤波、放大才能得到有效且可识别的信号。由于表面肌电信号本身的特性,一般的滤波器无法得到好的处理效果,这就要求设计表现肌电信号拾取的专用滤波器。本文着重介绍这种专用滤波器的设计、性能,并与医用滤波器vishee g16-24amp进行了比较。
滤波器的总体设计
表面肌电信号一般只有微伏级电压,信号中往往夹带着低频(接近直流)和高频的干扰信号,真正有用的肌电信号大致在10hz-500hz之间。除此之外,50hz的工频信号也是一个重要的干扰源,如果不去除可能会掩盖表面肌电信号,根据这些特殊要求,专用滤波器必须具有隔直、放大、滤波功能,并且要求具有高共模抑制比和好的抗干扰性。
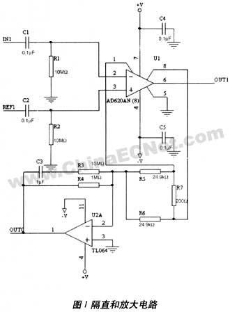
隔直和放大电路
从表面电极检测出的信号首先需进行隔直处理,然后才能进行放大。隔直和放大部分电路如图1所示。
其中隔直部分为一阶高通滤波器,其截止频率为:

信号放大可分多级放大,但第一级必须有较大的大倍数。本设计中选用了低功耗、高精度、低噪声放大器ad620。其增益计算公式为:

其中rg为管脚1和管脚8之间的电阻,g为增益值。由于表面肌电信号是微弱信号,为了避免其他信号的干扰,增益值要足够大;但另一方面,增益值如果太大,可能在第一级就出现饱和,因此rg的值要选择适当,以获得适当的增益。经试验,本设计中令rg=200ω,根据公式(2)计算得到g=248。
为了进一步提高共模抑制比,本设计中还采用了共模反馈消除法。由u2a、c3、r3、r4、r5、r6构成共模反馈电路,人体输入的共模电压被两个阻值相等的电阻r5、r6检测出来,经过u2a将其倒相并反馈到人体上,使其共模电压降低乃至抵消,从而减小了共模电压的拾取。
此外,本设计的放大部分还采用了两个反比例运算电路,如果想更改放大倍数只需改变输入端电阻和反馈电阻的阻值即可。
陷波电路
50hz工频信号对表面肌电信号的采集有很大的影响,它的频率恰好在表面肌电信号能量集中的频段,且其幅度比表面肌电信号大1-3个量级,因此必须除去。本设计中采用陷波器来滤除50hz的工频信号。陷波器电路如图2所示。
陷波器的中心频率为:

陷波器参数的确定一方面通过计算,另一方面还要通过实验检测其滤波效果,本设计中r13取10kω,c9取0.33μf,根据公式(3)算得f为48hz,实际测得陷波器的中心频率为49hz,满足设计要求。
陷波器的品质因素(q),决定滤波器的选择性,高q对应较窄的阻带而低q对应较宽的阻带。本设计中由于只要求衰减50hz信号,其他频率尽量保留,因此需要提高q值。图2中放大器u3a将u2d的部分输出信号反馈到网络的纵臂,由于是正反馈,具有频率增强作用,所以可使阻带变窄,q值提高。q值的计算公式为:
式中f为电路反馈系数:
选取r18=56kω,r17=5.1kω,根据公式(4)、(5)可得f=0.92,q=3.125。这种陷波器电路能有效地滤除50hz工频产生的干扰,而且q值的提高保证了有用信号不被衰减。
低通滤波电路
从整个系统来看,除了要抑制50hz工频信号外,还应限制高频信号,这就要使用低通滤波器。最常用的全极点滤波器有巴特沃斯滤波器和切比雪夫滤波器。就靠近ω=0处的幅频特性而言,巴特沃斯滤波器比切比雪夫滤波器平直,即在频率的低端巴特沃斯滤波器幅频特性更接近理想情况。但在接近截止频率和在阻带内,巴特沃斯滤波器则较切比雪夫滤波器差得多。本设计中要保证低频信号不被衰减,而对高频要求不高,因此选择了巴特沃斯滤波器。同时考虑到本设计需要正反馈,所以选用了能产生正相增益的压控电压源滤波器(vcvs)。
本设计中选择了两组不同参数的元器件,来构成两个低通滤波电路。这样滤波效果要比两个参数相同的滤波电路的效果要好。各实用元件值如图3、4所示。

此外,为了保证输入高阻抗,输出低阻抗,以及滤波的稳定性,可以在电路中加入跟随器。同时电路中还应加入反比例运算电路以提高放大倍数。至此,滤波器设计基本完成。
滤波器的调试
在对本滤波器的调试时输入了峰值电压为20mv的正弦信号,为保证输出的信号不饱和,将放大倍数定位为300倍,并在示波器上观察输出波形。
从实际波形看出该滤波器的50hz信号得到较大的衰减,并且阻带较窄,从而使临近频率的信号得到保留。同时高频信号也被衰减,而500hz以下的信号则衰减较少。从而满足了本设计的要求。
本滤波器和visheeg16-24amp滤波器的比较
visheeg16-24amp是一种医用心电信号放大器,性能稳定,抗干扰性强。但通过实际实验发现,visheeg16-24amp滤波器的选频范围较窄,信号在40hz以上的都被衰减,而表面肌电信号的有效信号范围在10hz-500hz。如果使用visheeg16-24amp滤波器进行表面肌电信号的拾取,必然会损失大量有效信号,因此visheeg16-24amp滤波器并不适合用于表面肌电信号的拾取,必须使用本文设计的专用表面肌电信号滤波器。visheeg16-24amp滤波与表面肌电信号专用滤波器性能比较如表1所示。
结语
本文针对表面肌电信号的特性设计了专用的滤波器,基本能满足表面肌电信号拾取的需要。此滤波器在工频信号的处理上性能十分理想,但在高频段信号的处理上还可以通过提高低通滤波器的阶数加以改进。专用滤波器的设计还只是表面肌电信号研究的第一步,接下来要进行信号分析和特征提取。本文介绍的表面肌电信号专用有源滤波器设计为下一步信号处理打下了良好的基础。
