访问手机版页面
网站导航
|
最新更新
|
设为首页
|
加入收藏
|
RSS订阅
|
标签
|
手机版
首页
论坛
最新更新
STM32单片机
STM32单片机的中断系统
STM32单片机的GPIO
STM32单片机的USART
STM32单片机的ADC
STM32单片机应用
STM32F103单片机
STM32单片机定时器
STM32单片机看门狗
STM32单片机Cube编程
STM32单片机选型
单片机
AVR单片机
MSP430单片机
STM8单片机
单片机编程
STM8S单片机
Pic单片机
国产单片机
STC单片机
GD32国产单片机
MM32国产单片机
STM32单片机编程
51单片机
51单片机Keil C51编程
51单片机汇编编程
51单片机问答
51单片机中断系统
51单片机串口
51单片机指令体系结构
51单片机的应用
51单片机与LED
嵌入式系统
PCB设计
老古开发网公告
Arm
商城
老古论坛
资料下载
其他
你的位置:
老古开发网
>
其他
> 正文
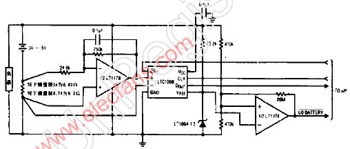
带数字式输出的0-2A电池电流检测器
内容导读:
带数字式输出的0-2A电池电流检测器 该
带数字式输出的0-2A电池电流检测器
该电流监视电路主要由Lincar Technology公司生产的集成电路构成。由3-6V电池供电,它仅消耗70UA电流。
标签:
来源:www.elecfans.co 作者: 时间:2009/9/11 10:16:00
QQ空间
新浪微博
腾讯微博
人人网
微信
分享到其他>>:
相关阅读
安森美推出新的高功率图腾柱PFC控制器,满足具挑战的能效标准
动态功耗低至60μA/MHz!助力设备超长续航,首选国民技术低功耗MCU!
推荐阅读
安森美推出新的高功率图腾柱PFC控制器,满足具挑战的能效标准
动态功耗低至60μA/MHz!助力设备超长续航,首选国民技术低功耗MCU!
阅读排行
没有资料
最近更新
运放型号简介
用PIC单片机实现音乐播放的实例程序
MSP430x09x系列 MCU在电动剃须刀中的应用
根据MSP430微处理器和GSM移动通信的血糖监护系统设计策
基于MSP430单片机的Profibus-DP通信接口的开发
[转载]基于AT89C51单片机的微型可编程控制器
51单片机系统中的触摸屏坐标算法
基于51单片机的多功能MP3设计实现
车载以太网推动下一代互联汽车新浪潮
MSP430 十六位单片机中有5伏电压的型号吗?
商品推荐