访问手机版页面
你的位置:老古开发网 > 其他 > 正文  
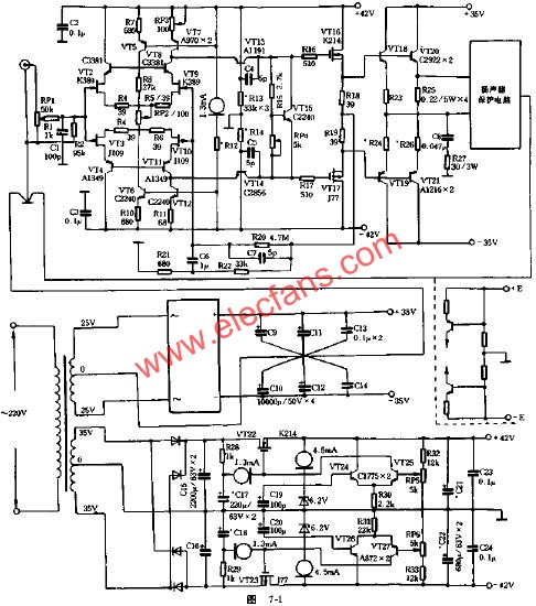
50W纯甲类对地推挽功放电路图
内容导读:
时下崇尚摩机的发烧友很多,但摩机毕竟存在着“木桶”效应,效果并不很理想,与其“大补”,还不如选择性

时下崇尚摩机的发烧友很多,但摩机毕竟存在着“木桶”效应,效果并不很理想,与其“大补”,还不如选择性能卓越的线路,配以高品质的元器件,精心制作,这样可给你带来事半功倍的效果。基于此,本文介绍一款造价不到1000元的50W纯甲类全对称对地推挽末级无负反馈功放,各部分均采用发烧潮流设计,选用时下较为发烧的元器件、即使是很挑剔的发烧友也能得到满足。整个放大性能极优,音质绝佳,完全可以与价值数千元的洋货媲美。

电路原理:

元器件选择与调试:

标签:功放电路
来源: 作者:nana 时间:2010/12/24 16:16:00
相关阅读
推荐阅读
阅读排行
最近更新
商品推荐